- Úvod
- MĚNIČE YASKAWA L1000V řada pro výtahy
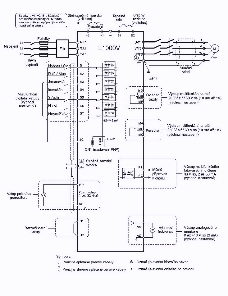
- výtahový frekvenční měnič 11.0kW, typ CIMR-LC4V0024FAA
výtahový frekvenční měnič 11.0kW, typ CIMR-LC4V0024FAA

- Kompletní specifikace
- Parametry
- Ke stažení
- Související zboží2
výtahový frekvenční měnič 11.0kW, typ CIMR-LC4V0024FAANení skladem - kontaktujte nás40 994,80 Kč/ ks33 880,00 Kč bez DPH
Kompletní specifikace
| Maximální výkon motoru: | 11.0kW |
| Výstupní proud: | 24.0A |
| Výstupní napětí frekvenčního měniče: | 3 x 380 až 480V~ |
| Rozsah napájecího napětí: | 3 x 380 až 480V~ / 50 (60) Hz |
| Výstupní kmitočet: | 0.01 až 120Hz |
| Systém řízení: | Skalární řízení bez zpětné otáčkové vazby (U/f) |
| Skalární řízení se zpětnou otáčkovou vazbou (U/f w PG) | |
| Vektorové řízení bez zpětné otáčkové vazby (OLV) | |
| Vektorové řízení se zpětnou otáčkovou vazbou (PLV w PG) | |
| Doba rozběhu/doběhu: | 0.01 až 600s / 0.01 až 600s, lineární nebo S-křivka |
| DC brzdění: | programovatelný výkon, čas a řídící frekvence |
| Elektrické připojení: | bezšroubové svorky |
| Způsob programování: | klávesnice |
| Zobrazovač: | LED |
| Přesnost výstupního kmitočtu: | 0.01% |
| Další funkce: | 1 frekvenční programovatelný výstup max. 32kHz |
| 1 bezpečnostní vstup | |
| 7 programovatelných digitálních vstupů, 14 nastavení | |
| 2 programovatelné reléové výstupy NO + NC | |
| 1 programovatelné výstup, 6 nastavení. 48V=/50mA | |
| Výtahové funkce: | Ovládání brzdy a motorových stykačů |
| Volba sekvence povelů dle použitého řídícího systému | |
| Online měření zátěže pro přesné zastavení bez zpětné vazby | |
| Detekce směru jízdy dle zatížení při provozu z náhradního zdroje | |
| Připojení snímače na pulzní vstup - zvýšení přesnosti otáček | |
| Monitoring pro údržbu a servis | |
| Krátké patro | |
| Ochrany: | krátkodobý výpadek napájení, proti přetížení, proti |
| přehřátí, podpětí, přepětí, proti zkratu | |
| Pracovní teplota: | -10 až 50°C |
| Elektrické krytí: | IP20 |
| Hmotnost: | 5.2 kg |
| Další vlastnosti: | rozběhový točivý moment 150% při 3Hz pro řízení U/f |
| rozběhový točivý moment 200% při 0.3Hz pro řízení OLV | |
| regulace otáček 1:40 pro U/f a 1:100 pro OLV | |
| navrženo pro životnost 3 miliony startů při 165% In |
Parametry
Napájecí napětí3x 380 až 480V, 50 / 60Hz
Výstupní výkon11.0kW
Výstupní proud24.0A
Výstupní napětí3x 380 až 480V, 0.1 až 120Hz
Zboží zařazeno v kategoriích




