- Úvod
- MĚNIČE YASKAWA V1000 nepoužívat do nových aplikací
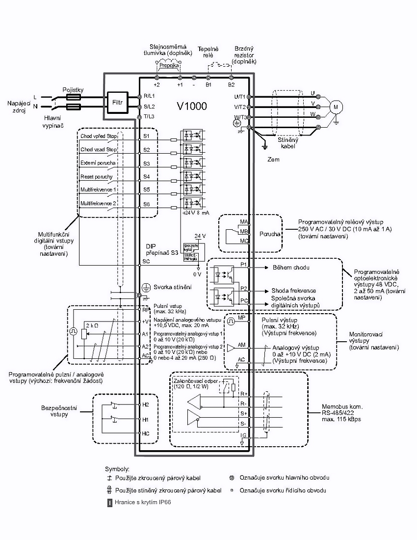
- IP66, frekvenční měnič 0.1kW, typ CIMR-VCBA0001HAA-0080
IP66, frekvenční měnič 0.1kW, typ CIMR-VCBA0001HAA-0080

- Kompletní specifikace
- Parametry
- Ke stažení
IP66, frekvenční měnič 0.1kW, typ CIMR-VCBA0001HAA-0080Není skladem - kontaktujte nás18 487,59 Kč/ ks15 279,00 Kč bez DPH
Kompletní specifikace
| Výkon motoru: | 0.1 / 0.18kW (provoz HD / ND)** |
| Výstupní proud: | 0.8 / 1.2A (provoz HD / ND) |
| Výstupní napětí frekvenčního měniče: | 3 x 230V~ |
| Rozsah napájecího napětí: | 200 až 240V~ |
| Výstupní kmitočet: | 0.1 až 400Hz |
| Systém řízení: | Open Loop Vector Control (Current Vector), V/f Control, |
| PM Open Loop Vector Control | |
| Doba rozběhu/doběhu: | 0.01 až 6000s / 0.01 až 6000s, lineární nebo S-křivka |
| DC brzdění: | programovatelný výkon, čas a řídící frekvence |
| Elektrické připojení: | bezšroubové svorky |
| Způsob programování: | klávesnice |
| Zobrazovač: | LED |
| Vlastnosti analogových vstupů: | 2 vstupy pro zadávání rychlosti otáčení |
| signálem 0 až 10 V, 4 až 20 mA, 0 až 20 mA | |
| Přesnost výstupního kmitočtu | |
| zadávaného číslicově/analogově: | 0.01 / 0.1% |
| Další funkce: | 1 analogový programovatelný výstup 0 až 10 V |
| 1 frekvenční programovatelný výstup max. 32kHz | |
| možnost zadání až 16-ti referenčních frekvencí | |
| možnost zadání frekvence JOG | |
| 2 bezpečnostní vstupy | |
| 6 programovatelných digitálních vstupů, 14 nastavení | |
| komunikační linka RS485 / 422 (max. 115kB/s) | |
| programovatelný reléový výstup NO + NC | |
| 2 programovatelné výstupy, 6 nastavení. 27V=/50mA | |
| Ochrany: | krátkodobý výpadek napájení, proti přetížení, proti |
| přehřátí, podpětí, přepětí, proti zkratu | |
| Pracovní teplota: | -10 až 40°C |
| Elektrické krytí: | IP66 |
| Hmotnost: | 4.9 kg |
| Další vlastnosti: | vysoký rozběhový točivý moment (200% / 0,5 Hz) |
| rozsah regulace otáček 1 : 100, přetížitelnost až | |
| 150%/1min, online ladění, deklarovaná desetiletá | |
| životnost, vestavěný odrušovací filtr C1, | |
| Modbus, Profibus, CanOpen, DeviceNet, Lonworks, Ethernet | |
| ** Velké zatížení (HD) aplikace s konstantním točivým momentem. Normální zatížení (ND) aplikace s proměnným točivým momentem. |
Parametry
Napájecí napětí200 až 230V, 50 / 60Hz
Výstupní výkon0.1 / 0.18kW (provoz HD / ND)
Výstupní proud0.8 / 1.2A (provoz HD / ND)
Výstupní napětí3x 200 až 230V, 0.1 až 400Hz
Zboží zařazeno v kategoriích


